Левый уголок Показать сообщение отдельно Правый уголок
14.08.2020, 22:10   #40
Владимир Маркин
Аватар для Владимир Маркин
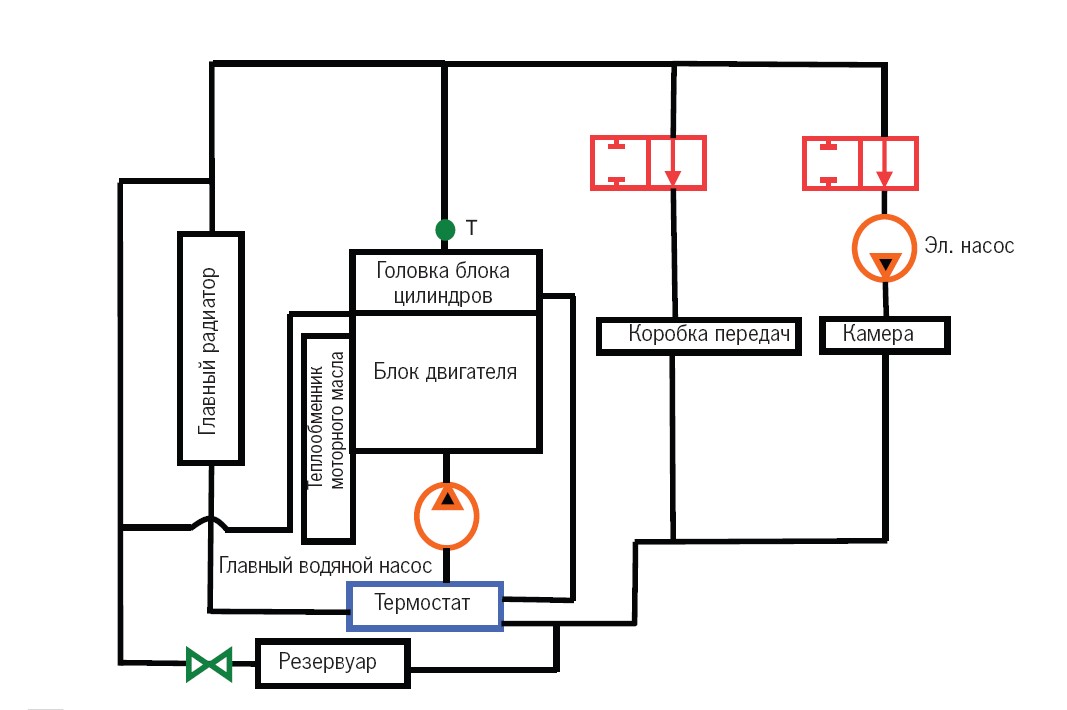
Характеристики нагрева

1 Автомобиль холодный
Миниатюры:
Нажмите на изображение для увеличения
Название: Автомобиль холодный.jpg
Просмотров: 62
Размер:	77.7 Кб
ID:	33734